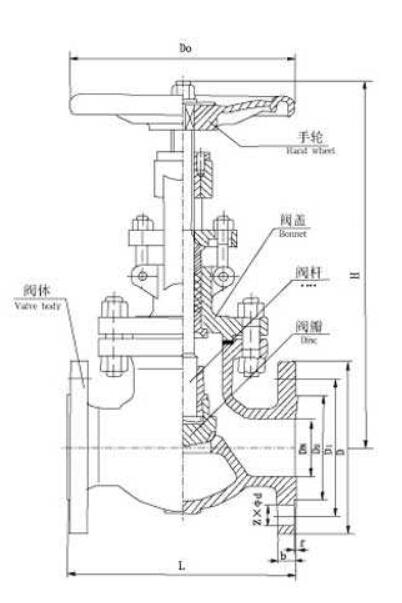
截止阀属于强制密封式阀门,所以在阀门关闭时,必须向阀瓣施加压力,以强制密封面不泄漏。从自密封的阀门出现后,截止阀的介质流向就改由阀瓣上方进入阀腔,这时在介质压力作用下,关阀门的力小,而开阀门的力大,阀杆的直径可以相应地减少;同时,在介质作用下,这种形式的阀门也较严密。
API美标截止阀执行ANSI和API标准,阀瓣和阀座的密封面采用不同硬度的司太立(Stellite)钴基硬质合金堆焊而成,密封可靠、硬度高、耐磨、耐高温、耐腐蚀、抗擦伤性能好、寿命长。 设计制造:API 600 法兰尺寸:ANSI B16.5 结构长度:ANSI B16.10 连接尺寸:ANSI B16.25 压力温度:ANSI B16.34 检验试验:GB13927
![]()
|
||||||||||||||||||||||||||||||||||||||||||||||||||||||||||||||||||||||||||||||||||||||||||||||||||||||||||||||||||||||||||||||||||||||||||||||||||||||||||||||||||||||||||||||||||||||||||||||||||||||||||||||||
-
用于食品、环保、轻工、石油、化工、水处理、市政工程、造纸、电力、水处理等行业
-
截止阀结构简单,密封圈一般都是活动的,拆卸更换都比较方便。
-
主体材料、内件材料、填料、紧固件的材料可按用户要求或实际工况条件合理组合
-
钴基硬质合金堆焊而成,密封可靠、硬度高、耐磨、耐高温、耐腐蚀、抗擦伤性能好、使用时间长
-
体积小、轻便、性能可靠、配套简单、流通能力大等优点。
-
根据用户提供的流量、压力提供选型规格书及控制方案图。


